
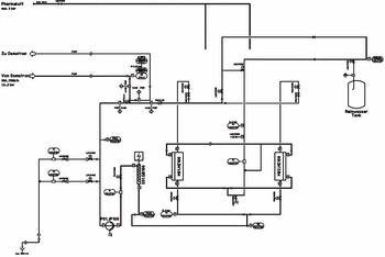
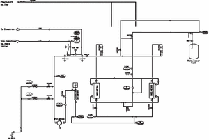
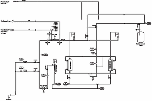
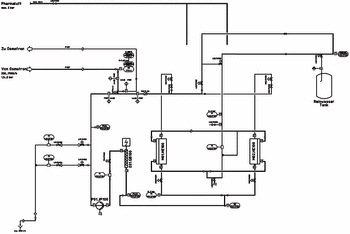
This article describes the quality of highly purified water and its applications, addressing why ultrafiltration (UF) is being used as a downstream purification process. It aims to show that UV is a real alternative for producing pyrogen-free water. This method allows essential cost savings compared with distillation and guarantees a higher safety than other membrane methods such as reverse osmosis.


